Dallas Invents is a weekly look at U.S. patents granted with a connection to the Dallas-Fort Worth-Arlington metro area. Listings include patents granted to local assignees and/or those with a North Texas inventor. Patent activity can be an indicator of future economic growth, as well as the development of emerging markets and talent attraction. By tracking both inventors and assignees in the region, we aim to provide a broader view of the region’s inventive activity. Listings are organized by Cooperative Patent Classification (CPC).
THIS WEEK, BY THE NUMBERS
Week of Aug. 15, 2017 | Dallas-Fort Worth-Arlington (19100)
71 patents granted Ranked no. 13 in patent production out of 250 metros
NO. OF PATENTS BY CLASSIFICATION

TOP 3 LOCAL ASSIGNEES (NO. OF PATENTS)
1. SanDisk Technologies LLC, Plano (9)
2. Futurewei Technologies Inc.,, Plano (7)
3. Ultravision Technologies LLC, Dallas (3)
TOP LOCAL INVENTOR (NO. OF PATENTS)
David Siucheong Auyeung, Carrollton (3) TIE
William Y. Hall, Dallas (3) TIE
SPEED: APPLICATION TO ISSUE (NO. OF DAYS)
![]()
204 days
Two patents:
Lighting assembly with multiple lighting units, patent no. 9732932,
and
Apparatus with lighting units, patent no. 9734738
UltravisionTechnologies LLC, Dallas
![]()
3540 days
Apparatus, system, and method for a device shared between multiple independent hosts, patent no. 9734086
SanDisk Technologies LLC, Plano
Don’t miss Dallas Invents: Sign up for the Dallas Innovates e-newsletter.
Patent information is provided by Joe Chiarella, founder of patent analytics company Patent Index and publisher of The Inventiveness Index. For additional details on the patents granted below, search the USPTO Patent Full-Text and Image Database.
UTILITY PATENTS
H U M A N N E C E S S I T I E S
Transport device having liquid resistance apparatus
Patent No. 9730425
Inventor(s): Ann Hanson (Ionia, MI), Jack W. Renforth (Azle, TX)
Assignee(s): DOSKOCIL MANUFACTURING COMPANY, INC. (Arlington, TX)
Law Firm: Global IP Counselors, LLP (9 non-local offices)
Application No., Date, Speed: 14578610 on 12/22/2014 (967 days app to issue)
Abstract: A transport device structured to carry an animal includes a first component having a handle and a second component having a base and at least a first wall. The first component is structured to be located on the second component to form an enclosed region situated generally between the first and second components. The transport device also includes a cushion apparatus situated adjacent at least one of the base and the at least a first wall and a liquid resistance apparatus located on the second component and that is structured to resist penetration of a liquid from an interior region of the transport device to an exterior region of the transport device.
[A01K] ANIMAL HUSBANDRY; CARE OF BIRDS, FISHES, INSECTS; FISHING; REARING OR BREEDING ANIMALS, NOT OTHERWISE PROVIDED FOR; NEW BREEDS OF ANIMALS
Engineered seating system for use in medical lift chairs
Patent No. 9730520
Inventor(s): Joseph Savovic (Sherills Ford, NC)
Assignee(s): GES Consulting Services, LLC (Frisco, TX)
Law Firm: Frost Brown Todd LLC (Local + 4 other metros)
Application No., Date, Speed: 14874715 on 10/05/2015 (680 days app to issue)
Abstract: Described herein is a chair for relieving pressure points from prolonged sitting. The chair comprises a plurality of armrests, the armrests comprising: an armrest frame; a foam layer coupled to an upper portion of the armrest frame; and a first gel infused foam layer coupled to an upper portion of the foam layer. The chair further comprises a seat bottom, the seat bottom comprising: a seat bottom frame; a sinuous spring base coupled to the seat bottom frame; a plurality of coil springs coupled to the sinuous spring base; and a second gel infused foam layer coupled to the coil springs. The chair further comprises a seat back, the seat back comprising: a seat back frame; elastic webbing coupled to the seat back frame; and one or more cushions coupled to the seat back frame.
[A47C] CHAIRS (seats specially adapted for vehicles B60N 2/00); SOFAS; BEDS (upholstery in general B68G)
Oven cavity temperature lowering by forced air
Patent No. 9730552
Inventor(s): Philip R. McKee (Frisco, TX)
Assignee(s): Ovention, Inc. (Milwaukee, WI)
Law Firm: Quarles Brady LLP (6 non-local offices)
Application No., Date, Speed: 14248876 on 04/09/2014 (1224 days app to issue)
Abstract: A matchbox oven is disclosed. The matchbox oven includes a housing, a slider, a mover, a heat source and a blower. The housing includes a cavity having two openings. The mover moves the slider in and out of the cavity through the two openings. The heat source provides heat to the cavity for heating up any food item placed within the cavity. The slider includes multiple stoppers to serve as oven covers for preventing heat within the cavity from escaping through the two openings. The slider can also be utilized as a heat sink for lowering the cavity”s temperature during oven operation. When a new cook temperature is substantially lower than the temperature of the cavity, the blower forces heated air within the cavity to exit through the two openings before the starting of and/or during the initial portion of a new cook cycle.
[A47J] KITCHEN EQUIPMENT; COFFEE MILLS; SPICE MILLS; APPARATUS FOR MAKING BEVERAGES [6]
Low power biological sensing system
Patent No. 9730596
Inventor(s): John H. Zhang (Fishkill, NY)
Assignee(s): STMicroelectronics, Inc. (Coppell, TX)
Law Firm: Seed IP Law Group LLP (1 non-local offices)
Application No., Date, Speed: 13931138 on 06/28/2013 (1509 days app to issue)
Abstract: It is recognized that, because of its unique properties, graphene can serve as an interface with biological cells that communicate by an electrical impulse, or action potential. Responding to a sensed signal can be accomplished by coupling a graphene sensor to a low power digital electronic switch that is activatable by the sensed low power electrical signals. It is further recognized that low power devices such as tunneling diodes and TFETs are suitable for use in such biological applications in conjunction with graphene sensors. While tunneling diodes can be used in diagnostic applications, TFETs, which are three-terminal devices, further permit controlling the voltage on one cell according to signals received by other cells. Thus, by the use of a biological sensor system that includes graphene nanowire sensors coupled to a TFET, charge can be redistributed among different biological cells, potentially with therapeutic effects.
[A61B] DIAGNOSIS; SURGERY; IDENTIFICATION (analysing biological material G01N, e.g. G01N 33/48)
Vaginal biomechanics analyzer
Patent No. 9730629
Inventor(s): Carter B. White (Mesquite, TX), Philippe Zimmern (Dallas, TX), Robert C. Eberhart (Dallas, TX)
Assignee(s): BOARD OF REGENTS, THE UNIVERSITY OF TEXAS SYSTEM (Austin, TX)
Law Firm: Chalker Flores, LLP (Local)
Application No., Date, Speed: 15210383 on 07/14/2016 (397 days app to issue)
Abstract: The present invention includes a device and method for measuring skin elasticity that comprises: a probe with one or more holes, a vacuum source, a pressure sensor, and one or more infrared or optical proximity sensors aligned about the one or more holes, wherein the probe further comprises a raised area surrounding the one or more holes; and a processor for recording the deformation of the skin using a control unit comprising a microcontroller connected to the one or more infrared or optical proximity sensors and the one or more pressure sensors, to measure an amount of skin drawn into and out of the one or more holes to determine the distance between the one or more proximity sensors and the skin both inside and outside the probe.
[A61B] DIAGNOSIS; SURGERY; IDENTIFICATION (analysing biological material G01N, e.g. G01N 33/48)
Vaginal biomechanics analyzer
Patent No. 9730630
Inventor(s): Carter B. White (Mesquite, TX), Philippe Zimmern (Dallas, TX), Robert Eberhart (Dallas, TX)
Assignee(s): BOARD OF REGENTS, THE UNIVERSITY OF TEXAS SYSTEM (Austin, TX)
Law Firm: Chalker Flores, LLP (Local)
Application No., Date, Speed: 14600656 on 01/20/2015 (938 days app to issue)
Abstract: The present invention includes a device and method for measuring skin elasticity that comprises: a probe, wherein the probe comprises one or more holes, a vacuum source, a pressure sensor, and one or more proximity sensors aligned about the one or more holes; and a processor for recording the deformation of the skin using a control unit comprising a microcontroller connected to the proximity and the pressure sensors, wherein the proximity sensor and the processor is adapted to automatically initiate a test when the sensor is positioned at a pre-determined distance from the skin, wherein a vacuum in the probe is capable of pulling skin into the one or more holes and the proximity sensor is capable of measuring an amount of skin drawn into the one or more holes to determine an elasticity of the skin.
[A61B] DIAGNOSIS; SURGERY; IDENTIFICATION (analysing biological material G01N, e.g. G01N 33/48)
Vertebral support device
Patent No. 9730733
Inventor(s): Paul Cho (Colleyville, TX), William D. Bradley (Frisco, TX)
Assignee(s): LDR Medical (Sainte-Savine, , FR)
Law Firm: Lauff Law PLLC (1 non-local offices)
Application No., Date, Speed: 14642752 on 03/10/2015 (889 days app to issue)
Abstract: A vertebral support device ([b]1[/b]) is disclosed, which in various embodiments comprises at least two osseous anchoring implants ([b]2[/b]), each designed to be anchored to a vertebra, and at least one linking element ([b]3[/b]) fixed to the osseous anchoring implants ([b]2[/b]) by fasteners ([b]20[/b]) that maintain a fixed angle between the longitudinal axis (L) of the linking element ([b]3[/b]) passing through rigid elements ([b]34[/b]) of the linking element ([b]3[/b]) and the insertion axis (DV) of the implants ([b]2[/b]). The linking element ([b]3[/b]) includes at least one elastic dampening element ([b]31[/b]) that that allows the implant-bearing vertebrae some freedom of movement. The dampening element ([b]31[/b]) accommodates the stresses imposed on the linking element ([b]3[/b]) during movement of the vertebrae and tends to return the support device ([b]1[/b]) to its normal configuration.
[A61B] DIAGNOSIS; SURGERY; IDENTIFICATION (analysing biological material G01N, e.g. G01N 33/48)
Sodium hypochlorite-based body wash compositions
Patent No. 9730870
Inventor(s): Azam Anwar (Dallas, TX), Clay J. Cockerell (Dallas, TX)
Assignee(s): TopMD, Inc. (Dallas, TX)
Law Firm: Winstead PC (Local + 2 other metros)
Application No., Date, Speed: 14754153 on 06/29/2015 (778 days app to issue)
Abstract: Sodium hypochlorite-based compositions that are non-toxic and have antimicrobial and cleansing properties may include from about 0.025% to about 10% by weight of sodium hypochlorite. For example, the compositions may include less than 1% by weight of sodium hypochlorite (e.g., less than 0.5% by weight of sodium hypochlorite). The compositions may further include sodium laureth sulfate, cocamidopropyl betaine, cocamide MEA, disodium EDTA, and deionized water. Such compositions may be applied externally to a mammalian body through rinse-off or leave-on applications. Compositions also may be incorporated as a component of other products, such as deodorants, towelettes, or powders.
[A61K] PREPARATIONS FOR MEDICAL, DENTAL, OR TOILET PURPOSES (devices or methods specially adapted for bringing pharmaceutical products into particular physical or administering forms A61J 3/00; chemical aspects of, or use of materials for deodorisation of air, for disinfection or sterilisation, or for bandages, dressings, absorbent pads or surgical articles A61L; soap compositions C11D)
Computerized oral prescription administration devices and associated systems and methods
Patent No. 9731103
Inventor(s): Christy Corey (Fishers, IN), Susan B. Owen (Dallas, TX), Thomas M. Rouse (Dallas, TX)
Assignee(s): Berkshire Biomedical, LLC (Dallas, TX)
Law Firm: Haynes and Boone. LLP (Local + 13 other metros)
Application No., Date, Speed: 15406043 on 01/13/2017 (214 days app to issue)
Abstract: Computerized oral prescription administration (COPA) devices, systems, and methods are provided. In one embodiment, a substance dispensing apparatus includes a mouthpiece having a recess sized and shaped to mate with an intended user”s dentition; a sensing element coupled to the mouthpiece and configured to determine whether the intended user”s dentition is positioned within the recess; and an actuator coupled to the mouthpiece and in communication with the sensing element, the actuator configured to dispense a substance from a reservoir coupled to the mouthpiece in response to the sensing element determining that the intended user”s dentition is positioned within the recess.
[A61M] DEVICES FOR INTRODUCING MEDIA INTO, OR ONTO, THE BODY (introducing media into or onto the bodies of animals A61D 7/00; means for inserting tampons A61F 13/26; devices for administering food or medicines orally A61J; containers for collecting, storing or administering blood or medical fluids A61J 1/05); DEVICES FOR TRANSDUCING BODY MEDIA OR FOR TAKING MEDIA FROM THE BODY (surgery A61B; chemical aspects of surgical articles A61L; magnetotherapy using magnetic elements placed within the body A61N 2/10); DEVICES FOR PRODUCING OR ENDING SLEEP OR STUPOR [5]
Wellness management method and system by wellness mode based on context-awareness platform on smartphone
Patent No. 9731166
Inventor(s): Chia Chin Chong (Santa Clara, CA), Jianyu Zhang (San Jose, CA)
Assignee(s): Futurewei Technologies, Inc. (Plano, TX)
Law Firm: Schwegman Lundberg Woessner, P.A. (9 non-local offices)
Application No., Date, Speed: 15239629 on 08/17/2016 (363 days app to issue)
Abstract: A device, method and system provide a wellness management process and/or an exercise management process for use with a smartphone or other mobile computing device. Various data about the user is obtained and used for determining and recommending an action or exercise to the user to improve the user”s wellness/physique/health. The action determined can be based on: (1) current biometric and/or motion data about the user (from the sensors), and (2) current physical condition(s), such as health/medical information or condition about the user (from the user”s personal information, e.g., health library or programmed into the smartphone). Specific information about the user is taken into consideration when recommending user action or exercise, such as the user”s specific physical, health or medical conditions.
[A63B] APPARATUS FOR PHYSICAL TRAINING, GYMNASTICS, SWIMMING, CLIMBING, OR FENCING; BALL GAMES; TRAINING EQUIPMENT (apparatus for passive exercising, massage A61H)
On-board audio system for a model vehicle
Patent No. 9731211
Inventor(s): Adam Cole Ewing (McKinney, TX), Otto Karl Allmendinger (Rowlett, TX), Richard Dale Rice, Jr. (Wylie, TX), Scott Rollin Michael Schmitz (Lewisville, TX), Thomas Michael Kawamura (Plano, TX)
Assignee(s): Traxxas, L.P. (McKinney, TX)
Law Firm: Carr Law Firm PLLC (Local + 4 other metros)
Application No., Date, Speed: 14801569 on 07/16/2015 (761 days app to issue)
Abstract: A realistic simulation of the dynamic sounds of a full-sized vehicle are created on a moving R/C Scale Model. A mounting apparatus supports an audio exciter in a model vehicle without any modification to the exciter. A full range of volume of sound may be produced by the exciter without limiting the range of movement of the exciter as volume is increased or decreased. The apparatus may limit the mechanical excursion of the exciter to prevent physical damage to the exciter. The present invention also provides a method and apparatus for operating the audio exciter in a model vehicle.
[A63H] TOYS, e.g. TOPS, DOLLS, HOOPS, BUILDING BLOCKS
Patent Header: [B] PERFORMING OPERATIONS; TRANSPORTING
O P E R A T I O N S & T R A N S P O R T

[Image via patent no. 9731856]
Rotatable tamp head
Patent No. 9731856
Inventor(s): David Arthur Ogle, II (Bridgeport, TX)
Assignee(s): Amazon Technologies, Inc. (Seattle, WA)
Law Firm: Athorus, PLLC (3 non-local offices)
Application No., Date, Speed: 14225966 on 03/26/2014 (1238 days app to issue)
Abstract: Printing systems may include a rotatable tamp head that may be repositioned, as necessary, in order to cause a label to be printed in a specific location or in a certain alignment on an object. Such tamp heads may be repositioned as necessary where the label may cross a seam, a crease, a fold or another surface feature which might cause the label to be bowed or damaged in transit. The tamp head may be positioned in a manner that would enable any information, markings or bar codes thereon to remain legible and intact even if the label is applied across such a surface feature.
[B32B] LAYERED PRODUCTS, i.e. PRODUCTS BUILT-UP OF STRATA OF FLAT OR NON-FLAT, e.g. CELLULAR OR HONEYCOMB, FORM
Shaving razor stand
Patent No. 9730500
Inventor(s): Craig A. Provost (Boston, MA), John W. Griffin (Moultonborough, NH), Robert A. Wilson (Dallas, TX), William E. Tucker (Attleboro, MA)
Assignee(s): SHAVELOGIC, INC. (Dallas, TX)
Law Firm: Leber IP Law (1 non-local offices)
Application No., Date, Speed: 14811539 on 07/28/2015 (749 days app to issue)
Abstract: Stands for safety shaving razors are disclosed. The stands include a pair of generally vertical members, connected by a generally U-shaped horizontal member configured to receive a portion of a razor handle, and a base configured with a cavity dimensioned to receive a portion of the razor handle.
[B26B] HAND-HELD CUTTING TOOLS NOT OTHERWISE PROVIDED FOR (for harvesting A01D; for horticulture, for forestry A01G; for butchering or meat treatment A22; for manufacturing or repairing footwear A43D; nail clippers or cutters A45D 29/02; kitchen equipment A47J; for surgical purposes A61B 17/00; for metal B23D; cutting by abrasive fluid jets B24C 5/02; plier-like tools with cutting edges B25B 7/22; pincers B25C 11/02; handles for hand implements, in general B25G; guillotine-type cutters B26D; for erasing B43L 19/00; for textile materials D06H)
Non-pleated tubular depth filter having fine fiber filtration media
Patent No. 9731966
Inventor(s): John A. Krogue (Mineral Wells, TX)
Assignee(s): CLARCOR Inc. (Franklin, TN)
Law Firm: Reinhart Boerner Van Deuren P.C. (3 non-local offices)
Application No., Date, Speed: 13033238 on 02/23/2011 (2365 days app to issue)
Abstract: A non-pleated depth filter element in the form of a tubular ring of depth filter media is provided. Multiple wraps of sheets, some including fine fibers, are employed. The depth filter element has particular applications to liquid filtration applications.
[B82Y] SPECIFIC USES OR APPLICATIONS OF NANOSTRUCTURES; MEASUREMENT OR ANALYSIS OF NANOSTRUCTURES; MANUFACTURE OR TREATMENT OF NANOSTRUCTURES [2011.01]
C H E M I S T R Y & M E T A L L U R G Y

[Image via patent no. 9731027 ]
Somatostatin-dopamine chimeric analogs
Patent No. 9731027
Inventor(s): Yeelana Shen (McKinney, TX)
Assignee(s): Ipsen Pharma S.A.S. (Boulogne-Billancourt, , FR)
Law Firm: Ipsen Bioscience, Inc. (1 non-local offices)
Application No., Date, Speed: 14439162 on 10/31/2013 (1384 days app to issue)
Abstract: The present invention relates to novel somatostatin-dopamine chimeric analogs and their therapeutic uses for the inhibition, prevention, and/or treatment of neoplasia, neuroendocrine tumors, Cushing”s disease/syndrome, and other conditions.
[C07K] PEPTIDES (peptides containing fl-lactam rings C07D; cyclic dipeptides not having in their molecule any other peptide link than those which form their ring, e.g. piperazine-2,5-diones, C07D; ergot alkaloids of the cyclic peptide type C07D 519/02; single cell proteins, enzymes C12N; genetic engineering processes for obtaining peptides C12N 15/00) [4]
Compounds having anti-adhesive effects on cancer cells
Patent No. 9732114
Inventor(s): Jerry W. Shay (Dallas, TX), Woodring Wright (Arlington, TX)
Assignee(s): BOARD OF REGENTS OF THE UNIVERSITY OF TEXAS SYSTEM (Austin, TX), GERON CORPORATION (Menlo Park, CA)
Law Firm: King Spalding LLP (8 non-local offices)
Application No., Date, Speed: 14336443 on 07/21/2014 (1121 days app to issue)
Abstract: Compounds of the form O-(x-L)n, where O is an oligonucleoside having at least a plurality of N3P5 thiophosphoramidate (NPS) internucleoside linkages, a conjugated lipid moiety L, and at least one G-rich sequence motif as described, are effective to morphologically alter and reduce adhesion of cancer cells.
[C07H] SUGARS; DERIVATIVES THEREOF; NUCLEOSIDES; NUCLEOTIDES; NUCLEIC ACIDS (derivatives of aldonic or saccharic acids C07C, C07D; aldonic acids, saccharic acids C07C 59/105, C07C 59/285; cyanohydrins C07C 255/16; glycals C07D; compounds of unknown constitution C07G; polysaccharides, derivatives thereof C08B; DNA or RNA concerning genetic engineering, vectors, e.g. plasmids, or their isolation, preparation or purification C12N 15/00; sugar industry C13) [2]
Fuel markers and methods of producing and using same
Patent No. 9732296
Inventor(s): Jeffrey L. Conroy (Allen, TX), John-Christopher Boyer (Dallas, TX), Philip B. Forshee (McKinney, TX)
Assignee(s): Authentix, Inc. (Addison, TX)
Law Firm: Conley Rose, P.C. (3 non-local offices)
Application No., Date, Speed: 14806381 on 07/22/2015 (755 days app to issue)
Abstract:
[C10L] FUELS NOT OTHERWISE PROVIDED FOR; NATURAL GAS; SYNTHETIC NATURAL GAS OBTAINED BY PROCESSES NOT COVERED BY SUBCLASSES C10G OR C10K; LIQUEFIED PETROLEUM GAS; USE OF ADDITIVES TO FUELS OR FIRES; FIRE-LIGHTERS [5]
F I X E D C O N S T R U C T I O N S

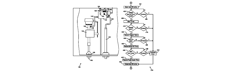
[Image via patent no. 9732504]
Control of toilet bowl fill flow
Patent No. 9732504
Inventor(s): Michael J. D”Aurelio (Marietta, GA), Michael J. Schuster (Shorewood, IL)
Assignee(s): DANCO, INC. (Irving, TX)
Law Firm: Thomas | Horstemeyer LLP (no location found)
Application No., Date, Speed: 14723916 on 05/28/2015 (810 days app to issue)
Abstract: Various systems and methods of controlling the flow of water from a fill valve in a toilet tank to a toilet bowl of a toilet using a bowl fill valve are provided. An inlet of the bowl fill valve is coupled to a bowl fill outlet of the fill valve and the outlet of the bowl fill valve is channeled to the toilet bowl. In illustrative embodiment, a method is provided comprising the steps of determining when the toilet tank has been substantially drained of water during a flush cycle, and opening the bowl fill valve for a predefined period of time after the toilet tank has been substantially drained of water to fill the toilet bowl of the toilet with water. The predefined period of time is less than a total time of the flush cycle.
[E03D] WATER-CLOSETS OR URINALS WITH FLUSHING DEVICES; FLUSHING VALVES THEREFOR
Method and apparatus for treating a well
Patent No. 9732586
Inventor(s): Douglas N. Love (Granbury, TX)
Assignee(s): Texian Resources (Granbury, TX)
Law Firm: Tumey L.L.P. (1 non-local offices)
Application No., Date, Speed: 14861383 on 09/22/2015 (693 days app to issue)
Abstract: A tool for forming a valve seat within a well that is capable of catching an obstruction will prevent flow of fluid downstream of the seat. The seat is formed by expanding a sleeve with a ring positioned around its periphery or as a subsequent step in the process. As the sleeve is expanded over the ring, the seat is formed. Once the seat is formed, an obstruction in the form of a ball or dart is dropped down to the seat. The sleeve acts as a stop for a secondary valve seat which catches the obstruction.
[E21B] EARTH OR ROCK DRILLING (mining, quarrying E21C; making shafts, driving galleries or tunnels E21D); OBTAINING OIL, GAS, WATER, SOLUBLE OR MELTABLE MATERIALS OR A SLURRY OF MINERALS FROM WELLS [5]
Actuation assembly using pressure delay
Patent No. 9732588
Inventor(s): James Dan Vick, Jr. (Dallas, TX), Michael Linley Fripp (Carrollton, TX)
Assignee(s): Halliburton Energy Services, Inc. (Houston, TX)
Law Firm: Kilpatrick Townsend Stockton LLP (14 non-local offices)
Application No., Date, Speed: 14391075 on 12/06/2013 (1348 days app to issue)
Abstract: A downhole assembly for tool actuation using pressure delay is provided. The downhole assembly can include a chamber, a pressure path, a pressure damper, a pressure source, and a member. The pressure path can be positioned between first and second ends of the chamber. The pressure damper can reduce a rate at which pressure is communicated in the pressure path. Pressure from the pressure source can be communicated to the first end of the chamber and the second end of the chamber at different rates. The member can be positioned in the chamber between the first end and the second end. The member can actuate a downhole tool in response to a pressure difference between the first end and the second end. The pressure difference can result from a difference in between the first rate and the second rate.
[E21B] EARTH OR ROCK DRILLING (mining, quarrying E21C; making shafts, driving galleries or tunnels E21D); OBTAINING OIL, GAS, WATER, SOLUBLE OR MELTABLE MATERIALS OR A SLURRY OF MINERALS FROM WELLS [5]
M E C H A N I C A L
E N G I N E E R I N G
LIGHTING | HEATING | WEAPONS | BLASTING

[Image via patent no. 9731387]
Furnace vent termination
Patent No. 9731387
Inventor(s): Lalit Kumar (Plano, TX)
Assignee(s): Lennox Industries Inc. (Richardson, TX)
Law Firm: Frost Brown Todd LLC (Local + 4 other metros)
Application No., Date, Speed: 12834101 on 07/12/2010 (2591 days app to issue)
Abstract: One aspect of the disclosure provides a termination for use with a furnace. The termination, in one embodiment, includes a face plate including an exhaust region and an air supply region, the face plate having a front surface and an opposing back surface. The termination, in this embodiment, further includes an exhaust termination portion extending from the back surface in the exhaust region, the exhaust termination portion capable of engaging a terminal end of a variety of different size exhaust conduits associated with a furnace. The termination, in this embodiment, further includes an opening extending through the face plate in the exhaust region, the opening aligned with the exhaust termination portion.
[F24F] AIR-CONDITIONING; AIR-HUMIDIFICATION; VENTILATION; USE OF AIR CURRENTS FOR SCREENING (removing dirt or fumes from areas where they are produced B08B 15/00; vertical ducts for carrying away waste gases from buildings E04F 17/02; tops for chimneys or ventilating shafts, terminals for flues F23L 17/02)
Load compensator having tension spring assemblies contained in a tubular housing
Patent No. 9732820
Inventor(s): Chris Chiasson (Houma, TX), Danton Gutierrez-Lemini (Grand Prairie, TX), Eric Luke (Hurst, TX), Joseph Angeron (Houma, LA), Walter Billiot (Houma, LA)
Assignee(s): OIL STATES INDUSTRIES, INC. (Arlington, TX)
Law Firm: Polsinelli PC (Local + 14 other metros)
Application No., Date, Speed: 14656612 on 03/12/2015 (887 days app to issue)
Abstract: In view of the above, there has been described a load compensator including one or more tension spring assemblies that are contained within a tubular housing when tension from a load is applied to the tension spring assemblies. When the load compensator includes more than one tension spring assembly, the tension spring assemblies are mechanically connected to each other in series and stacked in-line with each other in the housing. In a preferred construction, each of the tension spring assemblies includes elastomeric tension elements mounted between two disks, and the tubular housing includes a tube having threaded ends and caps that screw onto the tube.
[F16F] SPRINGS; SHOCK-ABSORBERS; MEANS FOR DAMPING VIBRATION
Fluid flow control devices and systems, and methods of flowing fluids therethrough
Patent No. 9732880
Inventor(s): Bradford Haines (Spanish Fork, UT), Gifford Decker (Springville, UT), Mark Haehl (Alpine, UT)
Assignee(s): Flowserve Management Company (Irving, TX)
Law Firm: Magleby, Cataxinos Greenwood, P.C. (1 non-local offices)
Application No., Date, Speed: 14538740 on 11/11/2014 (1008 days app to issue)
Abstract: Fluid flow control devices comprise a body including a central aperture extending along a longitudinal axis therethrough and a plurality of channels extending from an outer sidewall of the body to an inner sidewall of the body. At least one first channel may intersect at least one other channel. Fluid flow control systems, methods of forming fluid flow control devices, and methods of flowing a fluid through a fluid flow control device are also disclosed.
[F16K] VALVES; TAPS; COCKS; ACTUATING-FLOATS; DEVICES FOR VENTING OR AERATING
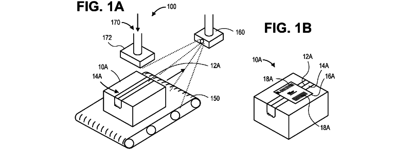
Lighting assembly with multiple lighting units
Patent No. 9732932
Inventor(s): David Siucheong Auyeung (Carrollton, TX), Simon Magarill (Mountain View, CA), William Y. Hall (Dallas, TX)
Assignee(s): Ultravision Technologies, LLC (Dallas, TX)
Law Firm: Slater Matsil, LLP (Local + 1 other metros)
Application No., Date, Speed: 15413306 on 01/23/2017 (204 days app to issue)
Abstract: A lighting assembly includes an assembly body. A first lighting unit is attached to the assembly body. The first lighting unit includes a number of light emitting diodes (LEDs) and optical elements arranged over the LEDs such that each optical element overlies only one associated LED. The first lighting unit is configured to illuminate a substantially rectangular region. A second lighting unit is attached to the assembly body and spaced from the first lighting unit. The second lighting unit includes a number of LEDs and optical elements arranged over the plurality of LEDs such that each optical element overlies only one associated LED. The lighting assembly is configured to illuminate the region so that the region can be illuminated without additional lighting and so that areas beyond edges of the region of the substantially rectangular region receive minimum illumination.
[F21V] FUNCTIONAL FEATURES OR DETAILS OF LIGHTING DEVICES OR SYSTEMS THEREOF; STRUCTURAL COMBINATIONS OF LIGHTING DEVICES WITH OTHER ARTICLES, NOT OTHERWISE PROVIDED FOR [7]
Outdoor billboard with lighting assemblies
Patent No. 9734737
Inventor(s): David Siucheong Auyeung (Carrollton, TX), Simon Magarill (Mountain View, CA), William Y. Hall (Dallas, TX)
Assignee(s): Ultravision Technologies, LLC (Dallas, TX)
Law Firm: Slater Matsil, LLP (Local + 1 other metros)
Application No., Date, Speed: 15162278 on 05/23/2016 (449 days app to issue)
Abstract: A billboard includes a support structure and first and second lighting assemblies. Each lighting assembly includes a number of circuits boards arranged in a common orientation. Each circuit board of the first lighting assembly is planar and has a number of LEDs and optical elements attached thereto. The LEDs are thermally coupled to a first heat sink. The LEDs are arranged in rows on each circuit board, with each row including a number of LEDs mounted so that all of the LEDs are arranged in a common orientation. Each optical element is disposed over only one associated LED. The optical elements are arranged to direct the light across a portion of the display surface.
[F21V] FUNCTIONAL FEATURES OR DETAILS OF LIGHTING DEVICES OR SYSTEMS THEREOF; STRUCTURAL COMBINATIONS OF LIGHTING DEVICES WITH OTHER ARTICLES, NOT OTHERWISE PROVIDED FOR [7]
Apparatus with lighting units
Patent No. 9734738
Inventor(s): David Siucheong Auyeung (Carrollton, TX), Simon Magarill (Mountain View, CA), William Y. Hall (Dallas, TX)
Assignee(s): Ultravision Technologies, LLC (Dallas, TX)
Law Firm: Slater Matsil, LLP (Local + 1 other metros)
Application No., Date, Speed: 15413277 on 01/23/2017 (204 days app to issue)
Abstract: An apparatus includes a display surface having a substantially rectangular region with a width of twenty-four feet. The region of the display surface has visual media content displayed thereon. A first lighting unit includes a number of light emitting diodes (LEDs) and optical elements arranged over the plurality of LEDs such that each optical element overlies only one associated LED. The first lighting unit is configured to illuminate the region of the display surface so that the visual media content on the region of the display surface can be viewed without additional lighting. A second lighting unit is laterally spaced from the first lighting unit along the width of region of the display surface. The second lighting unit includes a number of LEDs and optical elements arranged over the plurality of LEDs such that each optical element overlies only one associated LED.
[F21S] NON-PORTABLE LIGHTING DEVICES; SYSTEMS THEREOF [7]
P H Y S I C S

[Image via patent no. 9732584]
Use of micro-electro-mechanical systems (MEMS) in well treatments
Patent No. 9732584
Inventor(s): Rick Covington (Frisco, TX)
Assignee(s): Halliburton Energy Services, Inc. (Houston, TX)
Law Firm: Baker Botts L.L.P. (Local + 8 other metros)
Application No., Date, Speed: 13031519 on 02/21/2011 (2367 days app to issue)
Abstract: A method of servicing a wellbore, comprising placing a plurality of Micro-Electro-Mechanical System (MEMS) sensors in a wellbore composition, placing the wellbore composition in the wellbore, obtaining data from the MEMS sensors using a plurality of data interrogation units spaced along a length of the wellbore, and telemetrically transmitting the data from an interior of the wellbore to an exterior of the wellbore using a conduit positioned in the wellbore. A system, comprising a wellbore extending the earth”s surface, a conduit positioned in the wellbore, a wellbore composition positioned in the wellbore, the wellbore composition comprising a plurality of Micro-Electro-Mechanical System (MEMS) sensors, and a plurality of data interrogation units spaced along a length of the wellbore and adapted to obtain data from the MEMS sensors and telemetrically transmit the data from an interior of the wellbore to an entrance of the wellbore via the conduit.
[G01V] GEOPHYSICS; GRAVITATIONAL MEASUREMENTS; DETECTING MASSES OR OBJECTS; TAGS (means for indicating the location of accidentally buried, e.g. snow-buried, persons A63B 29/02) [6]
Systems and methods for spread spectrum distributed acoustic sensor monitoring
Patent No. 9733120
Inventor(s): Neal G. Skinner (Lewisville, TX)
Assignee(s): Halliburton Energy Services, Inc. (Houston, TX)
Law Firm: Iselin Law LLP (1 non-local offices)
Application No., Date, Speed: 14903503 on 08/12/2013 (1464 days app to issue)
Abstract: A method and device for monitoring oil field operations with a fiber optic distributed acoustic sensor (DAS) that uses a continuous wave laser light source and modulates the continuous wave output of the laser light source with pseudo-random binary sequence codes.
[G01D] MEASURING NOT SPECIALLY ADAPTED FOR A SPECIFIC VARIABLE; ARRANGEMENTS FOR MEASURING TWO OR MORE VARIABLES NOT COVERED BY A SINGLE OTHER SUBCLASS; TARIFF METERING APPARATUS; TRANSFERRING OR TRANSDUCING ARRANGEMENTS NOT SPECIALLY ADAPTED FOR A SPECIFIC VARIABLE; MEASURING OR TESTING NOT OTHERWISE PROVIDED FOR
Multi-segment Mach-Zehnder modulator-driver system
Patent No. 9733542
Inventor(s): Yu Sheng Bai (Los Altos Hills, CA)
Assignee(s): Futurewei Technologies, Inc. (Plano, TX)
Law Firm: Conley Rose, P.C. (3 non-local offices)
Application No., Date, Speed: 14832909 on 08/21/2015 (725 days app to issue)
Abstract: An optical modulator comprising a waveguide for propagating an optical signal comprising a proximate arm configured to communicate a proximate portion of the optical signal, and a distal arm configured to communicate a distal portion of the optical signal, a proximate diode configured to modulate the proximate portion of the optical signal, a distal diode configured to modulate the distal portion of the optical signal, and an electrical input electrically coupled to opposite signed interfaces of the proximate diode and the distal diode such that an electrical driving signal propagated along the electrical input causes an equal and opposite modulation of the proximate portion of the optical signal in the proximate arm of the waveguide and the distal portion of the optical signal in the distal arm of the waveguide.
[G02F] DEVICES OR ARRANGEMENTS, THE OPTICAL OPERATION OF WHICH IS MODIFIED BY CHANGING THE OPTICAL PROPERTIES OF THE MEDIUM OF THE DEVICES OR ARRANGEMENTS FOR THE CONTROL OF THE INTENSITY, COLOUR, PHASE, POLARISATION OR DIRECTION OF LIGHT, e.g. SWITCHING, GATING, MODULATING OR DEMODULATING; TECHNIQUES OR PROCEDURES FOR THE OPERATION THEREOF; FREQUENCY-CHANGING; NON-LINEAR OPTICS; OPTICAL LOGIC ELEMENTS; OPTICAL ANALOGUE/DIGITAL CONVERTERS [4]
Scalable computing rack power distribution unit
Patent No. 9733682
Inventor(s): Daniel Joseph Butzer (McKinney, TX), Mark Steven Tuck (Allen, TX)
Assignee(s): VCE IP Holding Company LLC (Richardson, TX)
Law Firm: Polsinelli PC (Local + 14 other metros)
Application No., Date, Speed: 14135095 on 12/19/2013 (1335 days app to issue)
Abstract: A power distribution unit (PDU) with at least one power distribution module configured in a computing rack and an interchangeable adapter coupled to the power distribution module to provide power to the distribution module. The power distribution module includes multiple power receptacles for coupling to a plurality of devices disposed in the computing rack. The interchangeable adapter is electrically connectable to one of a plurality of different electrical power sources in which each electrical power source has a phase type configuration that differs from one another.
[G06F] ELECTRIC DIGITAL DATA PROCESSING (computer systems based on specific computational models G06N)
Laser beam based gesture control interface for mobile devices
Patent No. 9733713
Inventor(s): Liang Zhou (Chengdu, , CN), Pengwei Wang (San Jose, CA)
Assignee(s): Futurewei Technologies, Inc. (Plano, TX)
Law Firm: Conley Rose, P.C. (3 non-local offices)
Application No., Date, Speed: 13726909 on 12/26/2012 (1693 days app to issue)
Abstract: A method of receiving control instructions for a device, comprising receiving two or more video frames, analyzing the video frames for at least one foreground image and at least one background image, evaluating each video frame for a two dimensional aspect comprising a first area having a relatively higher channel intensity value in one or more channels than the channel intensity values of a second area, recording coordinates associated with the aspect in each of the video frames, evaluating the coordinates to determine a motion trajectory, and matching the motion trajectory to a prerecorded motion trajectory in a matching table, wherein the matching table contains associations of motion trajectories and control instructions, and obtaining the control instruction associated with the prerecorded motion trajectory.
[G06F] ELECTRIC DIGITAL DATA PROCESSING (computer systems based on specific computational models G06N)
Matching process system and method
Patent No. 9733811
Inventor(s): James C. Stone (Addison, TX), Kenneth B. Hoskins (Plano, TX), Todd M. Carrico (Melissa, TX)
Assignee(s): Tinder, Inc. (West Hollywood, CA)
Law Firm: Baker Botts L.L.P. (Local + 8 other metros)
Application No., Date, Speed: 14059192 on 10/21/2013 (1394 days app to issue)
Abstract: A method for profile matching includes receiving a plurality of user profiles, each user profile comprising traits of a respective user. The method includes receiving a preference indication for a first user profile of the plurality of user profiles. The method also includes determining a potential match user profile of the plurality of user profiles based on the preference indication for the first user profile. The method also includes presenting the potential match user profile to a second user.
[G06F] ELECTRIC DIGITAL DATA PROCESSING (computer systems based on specific computational models G06N)
Gateway for cloud-based secure storage
Patent No. 9733849
Inventor(s): Rick L. Orsini (Flower Mound, TX)
Assignee(s): Security First Corp. (Rancho Santa Margarita, CA)
Law Firm: Shvarts Leiz LLP (2 non-local offices)
Application No., Date, Speed: 14949519 on 11/23/2015 (631 days app to issue)
Abstract: The systems and methods disclosed herein transparently provide an improved scalable cloud-based dynamically adjustable or configurable storage volume. In one aspect, a gateway provides a dynamically or configurably adjustable storage volume, including a local cache. The storage volume may be transparently adjusted for the amount of data that needs to be stored using available local or cloud-based storage. The gateway may use caching techniques and block clustering to provide gains in access latency compared to existing gateway systems, while providing scalable off-premises storage.
[G11B] INFORMATION STORAGE BASED ON RELATIVE MOVEMENT BETWEEN RECORD CARRIER AND TRANSDUCER (recording measured values in a way that does not require playback through a transducer G01D 9/00; recording or playback apparatus using mechanically marked tape, e.g. punched paper tape, or using unit records, e.g. punched or magnetically marked cards G06K; transferring data from one type of record carrier to another G06K 1/18; circuits for coupling output of reproducer to radio receiver H04B 1/20; gramophone pick-ups or like acoustic electromechanical transducers or circuits therefor H04R)
Computer implemented system and method and computer program product for determining an optimal configuration for a computing system using root mean square normalization
Patent No. 9733972
Inventor(s): Kenneth Moore (Cork, , IE)
Assignee(s): VCE Company, LLC (Richardson, TX)
Law Firm: Womble Carlyle Sandridge Rice LLP (15 non-local offices)
Application No., Date, Speed: 14843808 on 09/02/2015 (713 days app to issue)
Abstract: A system, method, and computer program product for determining an optimal configuration for a computing system. For example, a method may include accessing functional requirements and resource constraint information. Functional requirements are converted into hardware requirements and functional models are generated, each of which satisfies the hardware requirements. Functional models are converted to functional utilization models, and functional utilization model values are generated for the functional utilization models. The method also may include defining a resource model for each of the functional models and converting the resource models to resource utilization models. A resource utilization model value is generated for each of the resource utilization models. A set of viable models is identified based on the values for the functional utilization models and the resource utilization models, and then a best fit model is identified based on the determined functional model value and the determined resource constraint model value.
[G06F] ELECTRIC DIGITAL DATA PROCESSING (computer systems based on specific computational models G06N)
Method and system for managing background operations in a multi-layer memory
Patent No. 9734050
Inventor(s): Alan Welsh Sinclair (Falkirk, , GB), Barry Wright (Edinburgh, , GB), Nicholas James Thomas (Dundee, , GB)
Assignee(s): SanDisk Technologies LLC (Plano, TX)
Law Firm: Brinks Gilson Lione (7 non-local offices)
Application No., Date, Speed: 13827038 on 03/14/2013 (1615 days app to issue)
Abstract: A multi-layer memory and method for performing background maintenance operations are disclosed. The memory includes a plurality of flash memory die having multiple layers, where each layer is made up of flash memory cells having a greater bit per cell storage capacity than then prior layer and each layer may have a plurality of partitions for different data types. A controller managing the flash memory die is configured to identify an idle die and determine if a layer in the die satisfies a background maintenance criterion. Upon identifying a layer satisfying the background maintenance criterion, the valid data from reclaim blocks in the layer is relocated into a relocation block in the same layer until the relocation block is filled and the background maintenance cycle ends.
[G06F] ELECTRIC DIGITAL DATA PROCESSING (computer systems based on specific computational models G06N)
Apparatus, system, and method for a device shared between multiple independent hosts
Patent No. 9734086
Inventor(s): David Flynn (Sandy, UT), John Strasser (Syracuse, UT), Jonathan Thatcher (Lehi, UT)
Assignee(s): SANDISK TECHNOLOGIES LLC (Plano, TX)
Law Firm: Kunzler Law Group, PC (1 non-local offices)
Application No., Date, Speed: 11952121 on 12/06/2007 (3540 days app to issue)
Abstract: The invention includes a proxy request receiver module and a proxy request command module. The proxy request receiver module executes on a designated command proxy host and receives a proxy request from a requesting host. The requesting host is one of two or more hosts. Each of the hosts executes an operating system independent from the other hosts and a shared device. One of the hosts is designated as the command proxy host. A system bus connects the hosts and shared device. The proxy request includes a control request to be executed by the shared device sufficient to configure the shared device for a data transfer between the requesting host and shared device independent of the command proxy host. The control request is free of data. The proxy request command module transmits the control request to the shared device.
[G06F] ELECTRIC DIGITAL DATA PROCESSING (computer systems based on specific computational models G06N)
Memory bus management
Patent No. 9734098
Inventor(s): Christopher Dinh (Milpitas, CA), Daniel Lee (Milpitas, CA), Lee Gavens (Milpitas, CA), Meiqing He (Milpitas, CA)
Assignee(s): SANDISK TECHNOLOGIES LLC (Plano, TX)
Law Firm: Foley Lardner LLP (13 non-local offices)
Application No., Date, Speed: 14675353 on 03/31/2015 (868 days app to issue)
Abstract: A method of managing a memory bus includes identifying sub-operations required for execution of commands, maintaining a list of released sub-operations containing only released unexecuted sub-operations directed to individual dies that are identified as available, accessing the dies until the list is empty, subsequently, polling to identify dies that are available, and subsequently resuming accessing the dies by executing only sub-operations from the list until the list is empty.
[G06F] ELECTRIC DIGITAL DATA PROCESSING (computer systems based on specific computational models G06N)
Low complexity partial parallel architectures for Fourier transform and inverse Fourier transform over subfields of a finite field
Patent No. 9734129
Inventor(s): Xinmiao Zhang (Seattle, WA), Ying Yu Tai (Mountain View, CA)
Assignee(s): SanDisk Technologies LLC (Plano, TX)
Law Firm: Toler Law Group, PC (1 non-local offices)
Application No., Date, Speed: 14258679 on 04/22/2014 (1211 days app to issue)
Abstract: Low complexity partial parallel architectures for performing a Fourier transform and an inverse Fourier transform over subfields of a finite field are described. For example, circuits to perform the Fourier transforms and the inverse Fourier transform as described herein may have architectures that have simplified multipliers and/or computational units as compared to traditional Fourier transform circuits and traditional inverse Fourier transform circuits that have partial parallel designs. In a particular embodiment, a method includes, in a data storage device including a controller and a non-volatile memory, the controller includes an inverse Fourier transform circuit having a first number of inputs coupled to multipliers, receiving elements of an input vector and providing the elements to the multipliers. The multipliers are configured to perform calculations associated with an inverse Fourier transform operation. The first number is less than a number of inverse Fourier transform results corresponding to the inverse Fourier transform operation.
[G06F] ELECTRIC DIGITAL DATA PROCESSING (computer systems based on specific computational models G06N)
Vehicle image and sound data gathering for insurance rating purposes
Patent No. 9734537
Inventor(s): Christopher E. Gay (Dallas, TX)
Assignee(s): STATE FARM MUTUAL AUTOMOBILE INSURANCE COMPANY (Bloomington, IL)
Law Firm: Marshall, Gerstein Borun LLP (2 non-local offices)
Application No., Date, Speed: 14203344 on 03/10/2014 (1254 days app to issue)
Abstract: A method and computer system provides vehicle insurance underwriting and ratings to a policy holder. The method and system receives captured sensor data associated with a vehicle from the policy holder. For example, the captured sensor data may include vehicle image and sound data. The method and system may compare the received data to baseline data to determine an operating condition of the vehicle. Based at least in part on the determined operating condition of the vehicle, the method and system may identify a risk of loss for the vehicle. The method and system may then determine an insurance premium for the vehicle based at least in part on the identified risk of loss, and provide the determined insurance premium to the policy holder. In some embodiments, the sensor data is image and sound data captured by a user”s mobile phone.
[G06Q] DATA PROCESSING SYSTEMS OR METHODS, SPECIALLY ADAPTED FOR ADMINISTRATIVE, COMMERCIAL, FINANCIAL, MANAGERIAL, SUPERVISORY OR FORECASTING PURPOSES; SYSTEMS OR METHODS SPECIALLY ADAPTED FOR ADMINISTRATIVE, COMMERCIAL, FINANCIAL, MANAGERIAL, SUPERVISORY OR FORECASTING PURPOSES, NOT OTHERWISE PROVIDED FOR [2006.01]
Non-volatile semiconductor memory device adapted to store a multi-valued data in a single memory cell
Patent No. 9734899
Inventor(s): Jian Chen (San Jose, CA), Tomoharu Tanaka (Yokohama, , JP)
Assignee(s): SanDisk Technologies LLC (Plano, TX)
Law Firm: Banner Witcoff, Ltd. (3 non-local offices)
Application No., Date, Speed: 15299255 on 10/20/2016 (299 days app to issue)
Abstract: A non-volatile semiconductor memory device includes an electrically data rewritable non-volatile semiconductor memory cell and a write circuit for writing data in the memory cell, the write circuit writing a data in the memory cells by supplying a write voltage Vpgm and a write control voltage VBL to the memory cell, continuing the writing of the data in the memory cell by changing the value of the write control voltage VBL in response to an advent of a first write state of the memory cell and inhibiting any operation of writing a data to the memory cell by further changing the value of the write control voltage VBL to Vdd in response to an advent of a second write state of the memory cell.
[G11C] STATIC STORES (information storage based on relative movement between record carrier and transducer G11B; semiconductor devices for storage H01L, e.g. H01L 27/108-H01L 27/11597; pulse technique in general H03K, e.g. electronic switches H03K 17/00)
Disturb condition detection for a resistive random access memory
Patent No. 9734903
Inventor(s): Ariel Navon (Revava, , IL), Eran Sharon (Rishon Lezion, , IL), Idan Alrod (Herzliya, , IL), Ran Zamir (Ramat Gan, , IL), Tianhong Yan (Saratoga, CA), Tz-Yi Liu (Palo Alto, CA)
Assignee(s): SanDisk Technologies LLC (Plano, TX)
Law Firm: Toler Law Group, PC (1 non-local offices)
Application No., Date, Speed: 14538172 on 11/11/2014 (1008 days app to issue)
Abstract: A data storage device includes a memory die. The memory die includes a resistive random access memory (ReRAM) having a first portion and a second portion that is adjacent to the first portion. A method includes determining whether to access the second portion of the ReRAM in response to initiating a first operation targeting the first portion of the ReRAM. The method further includes initiating a second operation that senses information stored at the second portion to generate sensed information in response to determining to access the second portion. The method further includes initiating a third operation to rewrite the information at the ReRAM in response to detecting an indication of a disturb condition based on the sensed information.
[G11C] STATIC STORES (information storage based on relative movement between record carrier and transducer G11B; semiconductor devices for storage H01L, e.g. H01L 27/108-H01L 27/11597; pulse technique in general H03K, e.g. electronic switches H03K 17/00)
Method and system for asynchronous die operations in a non-volatile memory
Patent No. 9734911
Inventor(s): Alan Welsh Sinclair (Falkirk, , GB), Barry Wright (Edinburgh, , GB), Nicholas James Thomas (Dundee, , GB)
Assignee(s): SanDisk Technologies LLC (Plano, TX)
Law Firm: Brinks Gilson Lione (7 non-local offices)
Application No., Date, Speed: 13826848 on 03/14/2013 (1615 days app to issue)
Abstract: A mass storage memory system and method of operation are disclosed. The memory system includes an interface adapted to receive data from a host system, a plurality of memory die and a controller, where the controller is configured to read or write data synchronously across a plurality of die connected to different channels based on a first command, and to read or write data asynchronously and independently in different die in the same channel based on a second command. The controller may program data in a maximum unit of programming for a single memory die. The controller may be a plurality of controllers each configured to select which die of an exclusive subset of die to write data based on characteristics of the die in the subset. The plurality of die may be multi-layer, and multi-partition per layer, flash memory die.
[G11C] STATIC STORES (information storage based on relative movement between record carrier and transducer G11B; semiconductor devices for storage H01L, e.g. H01L 27/108-H01L 27/11597; pulse technique in general H03K, e.g. electronic switches H03K 17/00)
System and method for providing network support services and premises gateway support infrastructure
Patent No. 9736028
Inventor(s): Alvin R. McQuarters (Euless, TX), Amir Ansari (Plano, TX), George A. Cowgill (Farmersville, TX), Jude P. Ramayya (Richardson, TX), Ramprakash Masina (Plano, TX)
Assignee(s): KIP PROD P1 LP (New York, NY)
Law Firm: Perkins Coie LLP (17 non-local offices)
Application No., Date, Speed: 15047976 on 02/19/2016 (543 days app to issue)
Abstract: A service management system communicates via wide area network with gateway devices located at respective user premises. The service management system remotely manages delivery of application services, which can be voice controlled, by a gateway, e.g. by selectively activating/deactivating service logic modules in the gateway. The service management system also may selectively provide secure communications and exchange of information among gateway devices and among associated endpoint devices. An exemplary service management system includes a router connected to the network and one or more computer platforms, for implementing management functions. Examples of the functions include a connection manager for controlling system communications with the gateway devices, an authentication manager for authenticating each gateway device and controlling the connection manager and a subscription manager for managing applications services and/or features offered by the gateway devices. A service manager, controlled by the subscription manager, distributes service specific configuration data to authenticated gateway devices.
[G06F] ELECTRIC DIGITAL DATA PROCESSING (computer systems based on specific computational models G06N)
Video/vision based access control method and system for parking occupancy determination, which is robust against camera shake
Patent No. 9736374
Inventor(s): Wencheng Wu (Webster, NY)
Assignee(s): Conduent Business Services, LLC (Dallas, TX)
Law Firm: Ortiz Lopez, PLLC (2 non-local offices)
Application No., Date, Speed: 14031128 on 09/19/2013 (1426 days app to issue)
Abstract: Methods and systems for parking lot occupancy determination. Video of an entrance to a parking lot (or other facility) can be acquired utilizing one or more video cameras focusing on a pre-defined vision-based region of interest and a pre-defined video-based region of interest. The video can be video processed via a classifier that is pre-trained to take into account potential camera shake disturbances to generate video output data thereof. The video output data can then be trajectory smoothed. The video output data (following trajectory smoothing) can then be analyzed for parking lot occupancy data such that the impact of camera shake with respect to the video camera(s) is minimized to determine parking lot occupancy.
[G06K] RECOGNITION OF DATA; PRESENTATION OF DATA; RECORD CARRIERS; HANDLING RECORD CARRIERS (printing per se B41J)
Set-top box with enhanced content and system and method for use of same
Patent No. 9736532
Inventor(s): Edward H. Wolfe (Plano, TX), Vanessa Ogle (Fairview, TX)
Assignee(s): Enseo, Inc. (Richardson, TX)
Law Firm: Griggs Bergen LLP (Local)
Application No., Date, Speed: 15385282 on 12/20/2016 (238 days app to issue)
Abstract: A set-top box with enhanced content and system and method for use of the same are disclosed. In one embodiment, a wireless transceiver is located within a housing, which also interconnectively includes a television input, television output, a processor, and memory. The set-top box may establish a pairing with a proximate wireless-enabled interactive programmable device having a display. Content, such as the Internet, movies, music, or games, for example, may be imported from the programmable device and reformatted at the set-top box for display on a television via the television output, thereby creating an experience on the television parallel to the experience on the programmable device. Virtual remote control functionality may then be provided by a spoken sequence of words.
[G06F] ELECTRIC DIGITAL DATA PROCESSING (computer systems based on specific computational models G06N)
E L E C T R I C I T Y

[Image via patent no. 9733343]
Proximity sensor arrangement having an optical barrier to pass light to a photo detector via a cover
Patent No. 9733343
Inventor(s): David Mehrl (Plano, TX)
Assignee(s): AMS AG (Unterpremstaetten, , AT)
Law Firm: McDermott Will Emery LLP (11 non-local offices)
Application No., Date, Speed: 14647423 on 11/06/2013 (1378 days app to issue)
Abstract: A proximity sensor arrangement comprises an optical barrier being placed between a light emitting device and a photo-detector. The light emitting device, the photo-detector and the optical barrier are covered by a cover. The optical barrier is being designed to block light emitted from the light emitting device to the photo-detector and reflected by the cover by means of specular reflection. Furthermore, the optical barrier is being designed to pass the light emitted from the light emitting device to the photo-detector via the cover and scattered on or above a first surface of the cover facing away from the light emitting device and the photo-detector.
[H03K] PULSE TECHNIQUE (measuring pulse characteristics G01R; modulating sinusoidal oscillations with pulses H03C; transmission of digital information H04L; discriminator circuits detecting phase difference between two signals by counting or integrating cycles of oscillation H03D 3/04; automatic control, starting, synchronisation or stabilisation of generators of electronic oscillations or pulses where the type of generator is irrelevant or unspecified H03L; coding, decoding or code conversion, in general H03M) [4]
Data encoding techniques for a device
Patent No. 9734009
Inventor(s): Ariel Navon (Revava, , IL), Christopher John Petti (Mountain View, CA), Eran Sharon (Rishon Lezion, , IL), Idan Alrod (Herzeliya, , IL), Xinde Hu (San Jose, CA)
Assignee(s): SANDISK TECHNOLOGIES LLC (Plano, TX)
Law Firm: Toler Law Group, PC (1 non-local offices)
Application No., Date, Speed: 14878901 on 10/08/2015 (677 days app to issue)
Abstract: A data storage device includes a controller and a non-volatile memory coupled to the controller. The controller is configured to generate first parity information based on first data and to generate second parity information based on second data. The non-volatile memory is configured to store the first data and the second data. The data storage device also includes a buffer configured to store the first parity information. The controller is further configured to generate joint parity information associated with the first data and the second data in response to a combined data size of the first data and the second data satisfying a threshold.
[H03M] CODING, DECODING OR CODE CONVERSION, IN GENERAL (using fluidic means F15C 4/00; optical analogue/digital converters G02F 7/00; coding, decoding or code conversion, specially adapted for particular applications, see the relevant subclasses, e.g. G01D, G01R, G06F, G06T, G09G, G10L, G11B, G11C, H04B, H04L, H04M, H04N; ciphering or deciphering for cryptography or other purposes involving the need for secrecy G09C) [4]
Secure third-party document editing
Patent No. 9734137
Inventor(s): Christopher Duane Burchett (Lewisville, TX), James Darrell Testerman (McKinney, TX), James Michael Burke (Frisco, TX)
Assignee(s): Dell Products, L.P. (Round Rock, TX)
Law Firm: Fogarty LLP (3 non-local offices)
Application No., Date, Speed: 14922525 on 10/26/2015 (659 days app to issue)
Abstract: Systems and methods for secure third-party document editing are described. In some embodiments, a method may include tokenizing a file retrieved from a cloud storage provider (CSP); transmitting the tokenized file to a cloud editing provider (CEP); receiving a modified, tokenized file from the CEP; de-tokenizing the modified file; and enabling rendering of the de-tokenized, modified file. In other embodiments, a memory device may have program instructions stored thereon that, upon execution by a processor of an Information Handling System (IHS), cause the IHS to: provide a portal to a user executing a browser on a client device, wherein the portal includes an interface to a CSP and to a cloud editing provider (CDEP); and allow the user to access a document stored in the CSP and to edit the document using the CDEP via the browser.
[H04L] TRANSMISSION OF DIGITAL INFORMATION, e.g. TELEGRAPHIC COMMUNICATION (arrangements common to telegraphic and telephonic communication H04M) [4]
Media balancer
Patent No. 9734152
Inventor(s): Darren Grant Davis (Dallas, TX)
Assignee(s): IHEARTMEDIA MANAGEMENT SERVICES, INC. (San Antonio, TX)
Law Firm: Garlick Markison (1 non-local offices)
Application No., Date, Speed: 14322358 on 07/02/2014 (1140 days app to issue)
Abstract: One or more target schedules is generated based on a single master schedule. Replacement media items are inserted into a target schedule instead of the corresponding media items from the master schedule. The replacement media items are selected from a list of potential media replacement items scored using a scoring method used by a music scheduling system, as corresponding media items in the master schedule. The length of the media items in the list is checked to see if the length falls within a duration delta of the length of the media item being replaced in the master schedule, and to identify items that meet a minimum score threshold. The highest ranking item from the list that satisfies both the score threshold and the duration delta is selected for insertion in the target schedule. Music scheduling systems, such as GSelector, can be leveraged to generate and score the list.
[H04H] BROADCAST COMMUNICATION (multiplex communication H04J; pictorial communication aspects of broadcast systems H04N)
Media processing devices for detecting and ranking insertion points in media, and methods thereof
Patent No. 9734867
Inventor(s): Chao Zhang (Beijing, , CN), Dongjing Shan (Beijing, , CN), Hong Heather Yu (West Windsor, NJ), Yu Huang (Bridgewater, NJ)
Assignee(s): Futurewei Technologies, Inc. (Plano, TX)
Law Firm: Slater Matsil, LLP (Local + 1 other metros)
Application No., Date, Speed: 13069136 on 03/22/2011 (2338 days app to issue)
Abstract: In accordance with an embodiment of the present invention, a method for inserting secondary content into a media stream includes dividing the media stream having a plurality of frames into a plurality of shots at a processor. The method further includes grouping consecutive shots from the plurality of shots into a plurality of scenes. A first list of insertion points is generated for introducing the secondary content. The insertion points of the first list are boundaries between consecutive scenes in the plurality of scenes. An average insertion point saliency of the media stream is generated at the insertion points in the first list. A second list of insertion points is then generated. The insertion points in the second list are arranged to maximize a function of the average insertion point saliency and a distance between each insertion point in the second list with other insertion points in the second list.
[H04N] PICTORIAL COMMUNICATION, e.g. TELEVISION [4]
Implementation of VMCO area switching cell to VBL architecture
Patent No. 9735202
Inventor(s): Christopher Petti (Mountain View, CA), Chu-Chen Fu (San Ramon, CA), Yangyin Chen (Heverlee, , BE), Yoichiro Tanaka (Yokkaichi, , JP)
Assignee(s): SANDISK TECHNOLOGIES LLC (Plano, TX)
Law Firm: Vierra Magen Marcus LLP (1 non-local offices)
Application No., Date, Speed: 15085813 on 03/30/2016 (503 days app to issue)
Abstract: Systems and methods for improving performance of a non-volatile memory that utilizes a Vacancy Modulated Conductive Oxide (VMCO) structure are described. The VMCO structure may include a layer of amorphous silicon (e.g., a Si barrier layer) and a layer titanium oxide (e.g., a TiO2 switching layer). In some cases, the VMCO structure or VMCO stack may use bulk switching or switching O-ion movements across an area of the VMCO structure, as opposed to switching locally in a constriction of vacancy formed filamentary path. A VMCO structure may be partially or fully embedded within a word line layer of a memory array.
[H01L] SEMICONDUCTOR DEVICES; ELECTRIC SOLID STATE DEVICES NOT OTHERWISE PROVIDED FOR (use of semiconductor devices for measuring G01; resistors in general H01C; magnets, inductors, transformers H01F; capacitors in general H01G; electrolytic devices H01G 9/00; batteries, accumulators H01M; waveguides, resonators, or lines of the waveguide type H01P; line connectors, current collectors H01R; stimulated-emission devices H01S; electromechanical resonators H03H; loudspeakers, microphones, gramophone pick-ups or like acoustic electromechanical transducers H04R; electric light sources in general H05B; printed circuits, hybrid circuits, casings or constructional details of electrical apparatus, manufacture of assemblages of electrical components H05K; use of semiconductor devices in circuits having a particular application, see the subclass for the application) [2]
Compact radiation structure for diversity antennas
Patent No. 9735473
Inventor(s): James Paul Warden (Irving, TX)
Assignee(s): BlackBerry Limited (Waterloo, Ontario, , CA)
Law Firm: Fish Richardson P.C. (Local + 12 other metros)
Application No., Date, Speed: 13823723 on 09/17/2010 (2524 days app to issue)
Abstract: An antenna for diversity operation comprising a plurality of connected antenna units ([b]100[/b]). The antenna units each having a first radiation element ([b]102[/b]) with length of a quarter of a wavelength at a first operating frequency a second radiation element ([b]104[/b]) with length of a quarter of a wavelength at a second operating frequency distinct from the first operating frequency, the second radiation element sharing with the first radiation element a segment of the first radiation element. A feed point for coupling a feed to one of said first or second radiation elements such that the elements resonate at the first and second operating frequencies respectively and at substantially orthogonal polarizations. Diversity antennas configured with two or more of the antenna units.
[H01Q] AERIALS (radiators or aerials for microwave heating H05B 6/72)
High power efficient amplification at cable modems through digital pre-distortion and machine learning in cable network environments
Patent No. 9735814
Inventor(s): Hang Jin (Plano, TX)
Assignee(s): CISCO TECHNOLOGY, INC. (San Jose, CA)
Law Firm: Patent Capital Group (Local + 5 other metros)
Application No., Date, Speed: 15352438 on 11/15/2016 (273 days app to issue)
Abstract: An example method for facilitating a high power efficient amplifier through digital pre-distortion (DPD) in cable network environments is provided and includes receiving a first signal and a second signal at a DPD coefficient finder in an amplifier module of a cable modem, the second signal including transformations of the first signal from distortions due to channel effects and amplifier nonlinearity, synchronizing the first signal and the second signal, removing the channel effects, computing a first vector representing an inverse of the nonlinearity of the amplifier, computing a second vector representing an inverse of certain channel effects and providing DPD coefficients to a DPD actuator, the DPD coefficients including the first vector and the second vector, the DPD actuator predistorting an input signal to the amplifier module with the DPD coefficients, such that an output signal from the amplifier module retains linearity relative to the input signal.
[H04L] TRANSMISSION OF DIGITAL INFORMATION, e.g. TELEGRAPHIC COMMUNICATION (arrangements common to telegraphic and telephonic communication H04M) [4]
Base station router for distributed antenna systems
Patent No. 9735843
Inventor(s): Matthew Thomas Melester (McKinney, TX), Morgan C. Kurk (Sachse, TX)
Assignee(s): CommScope Technologies LLC (Hickory, NC)
Law Firm: Fogg Powers LLC (1 non-local offices)
Application No., Date, Speed: 15213161 on 07/18/2016 (393 days app to issue)
Abstract: Certain aspects are directed to a base station router disposed in a distributed antenna system. The base station router includes a backplane and a controller. The backplane can manage an availability of sectors for coverage zones. Each sector can include communication channels to be radiated to mobile devices in the coverage zones and can represent an amount of telecommunication capacity. The controller can respond to a traffic indicator by causing the backplane to redistribute the availability of at least one sector. The sector can be redistributed from a first coverage zone to a second coverage zone.
[H04W] WIRELESS COMMUNICATION NETWORKS [2009.01]
Provisioning virtual optical networks
Patent No. 9735873
Inventor(s): Paparao Palacharla (Richardson, TX)
Assignee(s): FUJITSU LIMITED (Kawasaki, , JP)
Law Firm: Maschoff Brennan (4 non-local offices)
Application No., Date, Speed: 14619032 on 02/10/2015 (917 days app to issue)
Abstract: A method of provisioning an optical network may include receiving one or more virtual optical network (VON) requests. Each VON request may include one or more virtual nodes and one or more virtual links. The virtual nodes may have one or more candidate nodes corresponding to a physical optical network. The method may also include identifying mapping patterns for VON requests by iteratively assigning each virtual node to one of their candidate nodes for each combination of candidate nodes and assigning each virtual link to corresponding physical links. The method may also include formulating a first set of constraint equations based on mapping patterns for the VON requests and formulating a second set of constraint equations based on physical optical network constraints. The first and second set of constraint equations may be solved by satisfiability modulo theories to obtain a mapping solution.
[H04B] TRANSMISSION [4]
Client network access provision by a network traffic manager
Patent No. 9736120
Inventor(s): Adam Douglas Rose (Frisco, TX)
Assignee(s): CRYPTZONE NORTH AMERICA, INC. (Waltham, MA)
Law Firm: Greenberg Traurig, LLP (14 non-local offices)
Application No., Date, Speed: 15260881 on 09/09/2016 (340 days app to issue)
Abstract: In one embodiment, a computer implemented method provides a client computing device network access to a private network by a network traffic manager, and the method includes: obtaining context parameters related to a context of the client computing device; selecting as a function of the context parameters one or more policies as selected policies, wherein each policy is associated with one or more network entitlement rules defining network access rules to a networking device or an application in the private network according to the policy; retrieving the one or more network entitlement rules associated with the selected policies; and providing the network traffic manager with the one or more network entitlement rules, thereby providing the client computing device the network access.
[H04L] TRANSMISSION OF DIGITAL INFORMATION, e.g. TELEGRAPHIC COMMUNICATION (arrangements common to telegraphic and telephonic communication H04M) [4]
System and method for a practical, secure and verifiable cloud computing for mobile systems
Patent No. 9736128
Inventor(s): Sriram Nandha Premnath (Dallas, TX), Zygmunt J. Haas (Richardson, TX)
Assignee(s): Center for Technology Licensing at Cornell University (Ithaca, NY), The Board of Regents, The University of Texas System (Austin, TX)
Law Firm: Dickinson Wright PLLC (6 non-local offices)
Application No., Date, Speed: 14717619 on 05/20/2015 (818 days app to issue)
Abstract: Disclosed are systems and methods for delegating computations of resource-constrained mobile clients, in which multiple servers interact to construct an encrypted program representing a garbled circuit. Implementing the garbled circuit, garbled outputs are returned. Such implementations ensure privacy of each mobile client”s data, even if an executing server has been colluded. The garbled circuit provides secure cloud computing for mobile systems by incorporating cryptographically secure pseudo random number generation that enables a mobile client to efficiently retrieve a result of a computation, as well as verify that an evaluator actually performed the computation. Cloud computation and communication complexity are analyzed to demonstrate the feasibility of the proposed system for mobile systems.
[H04L] TRANSMISSION OF DIGITAL INFORMATION, e.g. TELEGRAPHIC COMMUNICATION (arrangements common to telegraphic and telephonic communication H04M) [4]
Systems, methods, and apparatus to monitor mobile internet activity
Patent No. 9736136
Inventor(s): Achilleas Papakostas (Dallas, TX), Michael Andrew Yonker (Dallas, TX)
Assignee(s): The Nielsen Company (US), LLC (New York, NY)
Law Firm: Hanley, Flight Zimmerman, LLC (1 non-local offices)
Application No., Date, Speed: 14537484 on 11/10/2014 (1009 days app to issue)
Abstract: Systems, methods, and apparatus to monitor mobile Internet activity are disclosed. An example method comprises determining if a media request originated from a desktop computer or a mobile device by inspecting a user agent identifier of the media request. The media request is blocked if the media request originated from the desktop computer, the blocking to prevent the media request originating from the desktop computer from affecting a media exposure monitoring result. If the media request originated from the mobile device, an identifier of the media requested by the media request in association with the mobile device is stored.
[H04L] TRANSMISSION OF DIGITAL INFORMATION, e.g. TELEGRAPHIC COMMUNICATION (arrangements common to telegraphic and telephonic communication H04M) [4]
Systems, methods, and computer readable media for maintaining packet data protocol (PDP) context while performing data offload
Patent No. 9736193
Inventor(s): Gibson Soon Teck Ang (Westford, MA), Jie Wang (Westford, MA), Thomas Gschwendtner (Salem, MA)
Assignee(s): GENBAND US LLC (Plano, TX)
Law Firm: Fogarty LLP (3 non-local offices)
Application No., Date, Speed: 14145845 on 12/31/2013 (1323 days app to issue)
Abstract: Systems, methods, and computer readable media for maintaining packet data protocol (PDP) context while performing data offload are disclosed. According to one aspect, a method for maintaining PDP context while performing data offload includes detecting a data offload condition wherein a UE for which a first network node is maintaining a PDP context is sending or receiving data using a data path that does not include the first network node. While the data offload condition exists, packets are sent from a source other than the UE to the first network node so as to cause the first network node to maintain the PDP context for the UE. In one embodiment, a node interposed between the UE and the first network node periodically sends dummy packets or heart beat packets to the first network node on behalf of the UE, which may include packets that appear to come from the UE.
[H04L] TRANSMISSION OF DIGITAL INFORMATION, e.g. TELEGRAPHIC COMMUNICATION (arrangements common to telegraphic and telephonic communication H04M) [4]
Call extender for inter-carrier network switch
Patent No. 9736197
Inventor(s): Jeffrey S. Wall (Dallas, TX)
Assignee(s): PEERLESS NETWORKS, INC. (Chicago, IL)
Law Firm: Marshall, Gerstein Borun LLP (2 non-local offices)
Application No., Date, Speed: 14633226 on 02/27/2015 (900 days app to issue)
Abstract: A method of extending calls includes receiving a request to establish a call session with a called party, and establishing the call session between the calling party and the called party. The method further includes monitoring the length of the established call session, and receiving a message requesting a termination of the call session. Still further, the method includes, in response to receiving the message requesting the termination of the call session, maintaining the established call session for an additional time period, wherein the additional time period plus the monitored length of the established call session is equal to or greater than a threshold of time.
[H04L] TRANSMISSION OF DIGITAL INFORMATION, e.g. TELEGRAPHIC COMMUNICATION (arrangements common to telegraphic and telephonic communication H04M) [4]
System and method for stabilizing a data stream from an in-flight object
Patent No. 9736375
Inventor(s): David Pickett (Plano, TX)
Assignee(s): Joshua RD Technologies, LLC (Plano, TX)
Law Firm: Klemchuk LLP (Local)
Application No., Date, Speed: 15044793 on 02/16/2016 (546 days app to issue)
Abstract: A system and a method for stabilizing a data stream from an in-flight object may provide at least one video camera that may be embedded in the object. A data stream of the at least one video camera may be processed and produce an output video that may be stabilized and configured for broadcasting an action. The output video may provide an orientation that may provide an accurate view of the action. An object imaging system may be provided to receive the data stream from the at least one video camera, and a video processing server may be provided to process the data stream. The object imaging system may provide a wide angular field of view that may provide clear images for the output video.
[H04N] PICTORIAL COMMUNICATION, e.g. TELEVISION [4]
System architecture for thermal imaging and thermography cameras
Patent No. 9736399
Inventor(s): Douglas A. Blettner (Dallas, TX), Henry W. Neal (Allen, TX), James K. Malone, II (The Colony, TX), Jeff R. Emmett (Sachse, TX), Mark S. Knapp (Plano, TX), Richard L. Southerland (Plano, TX)
Assignee(s): DRS Network Imaging Systems, LLC (Melbourne, FL)
Law Firm: Kilpatrick Townsend Stockton LLP (14 non-local offices)
Application No., Date, Speed: 14208615 on 03/13/2014 (1251 days app to issue)
Abstract: A thermal imaging camera includes an infrared detector operable to capture thermal video data, a processor coupled to the infrared detector and operable to process the thermal video data, and at least one communications interface operable to communicate the processed thermal video data to a consumer mobile device coupled thereto.
[H04N] PICTORIAL COMMUNICATION, e.g. TELEVISION [4]
Providing remote visitation and other services to non-residents of controlled-environment facilities via display devices
Patent No. 9736428
Inventor(s): Adam C. Edwards (Fort Worth, TX)
Assignee(s): Securus Technologies, Inc. (Carrollton, TX)
Law Firm: Fogarty LLP (3 non-local offices)
Application No., Date, Speed: 14242062 on 04/01/2014 (1232 days app to issue)
Abstract: Systems and methods for providing remote visitation and other services to non-residents of controlled-environment facilities via display devices. In some embodiments, a method may include performing, by one or more computer systems, receiving a command to initiate a remote visitation session between a resident and a non-resident of a controlled-environment facility, and enabling the non-resident”s participation in the remote visitation session, wherein the non-resident participates in the remote visitation session using a display device selected from the group consisting of: a display device set, a projector, and a monitor.
[H04N] PICTORIAL COMMUNICATION, e.g. TELEVISION [4]
System and method for achieving computationally efficient motion estimation in video compression based on motion direction and magnitude prediction
Patent No. 9736493
Inventor(s): Edgar A. Bernal (Webster, NY), Qun Li (Chicago, IL), Stuart Schweid (Pittsford, NY), Wencheng Wu (Webster, NY)
Assignee(s): Conduent Business Services, LLC (Dallas, TX)
Law Firm: Ortiz Lopez, PLLC (2 non-local offices)
Application No., Date, Speed: 14541550 on 11/14/2014 (1005 days app to issue)
Abstract: Block-based motion estimation of video compression estimates the direction and magnitude of motion of objects in the scene in a computationally efficient manner and accurately predicts the optimal search direction/neighborhood location for motion vectors. A system can include a motion detection module that detects apparent motion in the scene, a motion direction and magnitude prediction module that estimates the direction and magnitude of motion of the objects detected to be in motion by the motion detection module, and a block-based motion estimation module that performs searches in reduced neighborhoods of the target block according to the estimated motion by the motion direction and magnitude prediction module and only for the blocks determined to be in motion by the motion detection module. The Invention is particularly well suited for stationary traffic cameras that monitor roads and highways for traffic law enforcement purposes.
[H04N] PICTORIAL COMMUNICATION, e.g. TELEVISION [4]
System and method for organizing multimedia content
Patent No. 9736520
Inventor(s): Hong Heather Yu (West Windsor, NJ), Hongbing Li (Skillman, NJ), Jianbin Dai (Sunnyvale, CA), Yue Chen (Fremont, CA), Zhenhua Liu (Beijing, , CN)
Assignee(s): Futurewei Technologies, Inc. (Plano, TX)
Law Firm: Slater Matsil, LLP (Local + 1 other metros)
Application No., Date, Speed: 13757614 on 02/01/2013 (1656 days app to issue)
Abstract: In one embodiment, a method of organizing multimedia content includes obtaining, by a server, a first video program. Also, the method includes selecting a first video, where the first video is a first subset of the first video program, and where the first video forms a first branch of the first video program and selecting a second video, where the second video is a second subset of the first video program. Additionally, the method includes selecting a first partial video, where the first partial video is a first subset of the first video and selecting a second partial video, where the second partial video is a second subset of the first video. The method also includes establishing a multi-dimensional index tree including a first video program level, a first video level, a first partial video level.
[H04N] PICTORIAL COMMUNICATION, e.g. TELEVISION [4]
System and method for quality of service control
Patent No. 9736702
Inventor(s): Bin Chen (Schaumburg, IL), George Calcev (Hoffman Estates, IL), Lin Cai (Schaumburg, IL), Lukasz Krzymien (Rolling Meadows, IL)
Assignee(s): FUTUREWEI TECHNOLOGIES, INC. (Plano, TX)
Law Firm: Slater Matsil, LLP (Local + 1 other metros)
Application No., Date, Speed: 13740866 on 01/14/2013 (1674 days app to issue)
Abstract: A method for measuring delay in a wireless fidelity (WiFi) network includes measuring a delay associated with transmission of a packet through the WiFi network in response to a measurement request from a requesting device, and contending for access to a communications channel of the WiFi network after measurement of the delay. The method also includes transmitting the delay as measured to the access point using the communications channel after a successful contention.
[H04W] WIRELESS COMMUNICATION NETWORKS [2009.01]
System and methods for controlling out-of-network D2D communications
Patent No. 9736874
Inventor(s): Anthony C. K. Soong (Plano, TX), Brian Classon (Palatine, IL), George Calcev (Hoffman Estates, IL), Mazin Al-Shalash (Frisco, TX), Philippe Sartori (Plainfield, IL), Vipul Desai (Palatine, IL)
Assignee(s): Futurewei Technologies, Inc. (Plano, TX)
Law Firm: Slater Matsil, LLP (Local + 1 other metros)
Application No., Date, Speed: 14274697 on 05/10/2014 (1193 days app to issue)
Abstract: Embodiments are provided herein for determining a synchronizing master for device-to-device (D2D) communication in a cellular network environment. In an embodiment, a user equipment (UE) receives a discovery signal comprising a timing reference, and determines a transmitter of the discovery signal. In accordance with the determination of the transmitter of the discovery signal, the UE performs one of synchronizing to the timing reference in the discovery signal and transmitting a second discovery signal. The UE performs the synchronizing to the timing reference if the transmitter of the discovery is a cellular network. Alternatively, the UE transmits the second discovery signal upon determining that the transmitter of the discovery signal is a second UE that is out of coverage of a cellular network.
[H04B] TRANSMISSION [4] Patent Header:
DESIGN PATENTS
Abstracts not available

[Image via patent no. D794415]
Combination lock
Patent No. D794415
Inventor(s): Joe Hollman (Irving, TX)
Assignee(s): KEYLESS.CO LLC (Irving, TX)
Law Firm: JCIP (Local + 4242 other metros)
Application No., Date, Speed: 29569546 on 06/28/2016 (413 days app to issue)
Exercise and muscle device
Patent No. D794814
Inventor(s): Constance Ann Swanston (Carrollton, TX), Stephen Mark Higgins (Carrollton, TX)
Assignee(s): Cygnet Systems LLC (Carrollton, TX)
Law Firm: Hubbard Johnston, PLLC (no location found)
Application No., Date, Speed: 29545226 on 11/10/2015 (644 days app to issue)
Light bulb
Patent No. D794838
Inventor(s): Diana Chang (San Francisco, CA), Joshua David Banko (Palo Alto, CA), Timothy Golnik (San Francisco, CA)
Assignee(s): Fossil Group, Inc. (Richardson, TX)
Law Firm: Cooley LLP (13 non-local offices)
Application No., Date, Speed: 29513576 on 01/02/2015 (956 days app to issue)
Animal leash
Patent No. D794876
Inventor(s): Jack W. Renforth (Azle, TX)
Assignee(s): DOSKOCIL MANUFACTURING COMPANY, INC. (Arlington, TX)
Law Firm: Global IP Counselors, LLP (9 non-local offices)
Application No., Date, Speed: 29519179 on 03/03/2015 (896 days app to issue)
Patent information provided by Patent Index.
Week of: 08/15/2017
CBSA: Dallas-Fort Worth-Arlington, TX (19100)
Total patents this week: 71
Ranked (13) this week in patent production out of 250 metros nationally.















